Seite 1 von 2
XV5000 - Phono2 - Cinch funktioniert nur links
Verfasst: Mi 23. Apr 2025, 18:17
von dynamike
Moin, Zusammen,
hab mal meinen XV zur Reinigung auf der Werkbank. Bisher habe ich nur Phono1 (DIN) genutzt, weil ich keinen MC-Tonabnehmer besaß. Das ist nun anders. Also habe ich mal die Cinch-Eingänge des Phono2- Eingangs getestet, und siehe da, linker Kanal ok, rechter Kanal kaum hörbar. Verzerrt aber auch nicht, ist nur einfach gaaaaanz leise. Egal ob MM oder MC ausgewählt ist.
Ich hatte in der Steinzeit die Eingangsplatine komplett revidiert, da ist nix mehr drauf, was bekanntermaßen Probleme bereitet.
Mit Signalverfolger da durch laufen ist äußerst prekär, weil die Platine eingesteckt sein muß. Sonst kann ich ja nix verfolgen..
Hätte jemand von Euch ne Idee, wonach ich da schauen könnte?
Vielen Dank und liebe Grüße
Mike
Re: XV5000 - Phono2 - Cinch funktioniert nur links
Verfasst: Mi 23. Apr 2025, 22:26
von timundstruppi
Spannungen L und R vergleichen. Bei mir war neulich die Kontaktierung von der Buchsenplatine zur großen Eingangverstärkerplatine defekt. Kabel gezogen.
Als Schnellschuss unterwegs fasse ich von Ausgang des EVV die Pins an und schaue, wo das Brummen aufhört. Dann bin ich der Signalgenerator

Re: XV5000 - Phono2 - Cinch funktioniert nur links
Verfasst: Do 24. Apr 2025, 07:42
von mampfi
Die Eingangsbuchsenplatte kann manchmal ganz schön nerven.....
Ich würde erstmal konsequent nach dem üblichen, also kalten Lötstellen und Leiterbahnunterbrüchen, suchen.
Als zweites wären dann die Kontaktübergänge von der Buchsenplatte zur Eingangsverstärkerplatte dran.
....und als drittes würde ich mir dann meine Revidierung (nennt man das auch Revidur?) nochmals anschauen.......
Re: XV5000 - Phono2 - Cinch funktioniert nur links
Verfasst: Do 24. Apr 2025, 16:13
von dynamike
Ah, danke Euch beiden
Die Buchsenplatine hatte ich bisher nicht "revidiert"
Durchklingeln mit den Fingern ist auch ne Idee. Ich schau gleich mal nach und melde mich.
LG
Mike
Re: XV5000 - Phono2 - Cinch funktioniert nur links
Verfasst: Fr 25. Apr 2025, 19:15
von dynamike
Das Signal passiert die Buchsenplatine perfekt. Da ist schonmal nix. Wo genau jetzt was unterbrochen sein könnte, muß ich erstmal im SM nachsehen. Ihr wißt ja, daß mir das schwerfällt, wird also etwas dauern
lG
Mike
Re: XV5000 - Phono2 - Cinch funktioniert nur links
Verfasst: Sa 26. Apr 2025, 07:16
von mampfi
Ein Schalter von MM nach MC ist ja auch noch im Spiel
Re: XV5000 - Phono2 - Cinch funktioniert nur links
Verfasst: Sa 26. Apr 2025, 16:20
von dynamike
Jo, danke Manfred, hab ich gemessen und per Signalverfolger getestet: ist top i.O.
LG
Mike
Re: XV5000 - Phono2 - Cinch funktioniert nur links
Verfasst: Sa 26. Apr 2025, 17:27
von dynamike
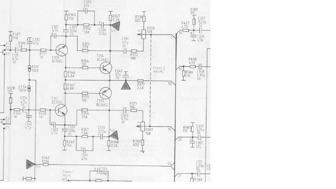
So, nun weiß ich nicht weiter.
Der Fehler muß sich irgendwo zwischen T309/311 (links im Bild) und R379/381 (Pegelregler) befinden. Da geht irgendwo der Sound verschüttet. Ich finde aber nix
Danke für jeden Tip!
LG
Mike
Re: XV5000 - Phono2 - Cinch funktioniert nur links
Verfasst: Sa 26. Apr 2025, 18:58
von timundstruppi
Spannungen LR an den Transen vergleichen. Oder das Signal zwangsweise, mit 2 Prüfspitze in den anderen Kanal jeweils einspeisen. Die Spitzen kurzgeschlossen oder für Schisser 1k dazwischen.

Re: XV5000 - Phono2 - Cinch funktioniert nur links
Verfasst: Sa 26. Apr 2025, 19:36
von dynamike
Bin kein Schisser, nur die harten kommen in den Garten
Montag gehts weiter...
LG
Mike